格力中央空调GMV 商用多联机工程设计及安装
一、室内、外机制冷剂配管设计
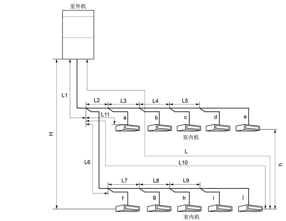
1、室内外机制冷剂配管允许长度和落差
◆ 上出风室内外机连接方式
上出风室内外机连接方式采用 Y 型分歧管连接,连接方式见下图:

GMV Water 水源热泵直流变频多联空调机组
| 外机型号 | 气管管径(mm) | 液管管径(mm) |
| GMV-W224WM | 无需加大管径 | 无需加大管径 无 |
| GMV-W252WM | 无需加大管径 | 无需加大管径 无 |
| GMV-W280WM | 无需加大管径 | Φ12.7 |
| GMV-W335WM | Φ28.6 | Φ15.9 |
| GMV-W448WM | Φ31.8 | Φ15.9 |
| GMV-W504WM | Φ31.8 | Φ19.05 |
| GMV-W560WM | Φ31.8 | Φ19.05 |
| GMV-W615WM | Φ31.8 | Φ19.05 |
| GMV-W670WM | Φ31.8 | Φ19.05 |
| GMV-W728WM | Φ38.1 | Φ22.2 |
| GMV-W784WM | Φ38.1 | Φ22.2 |
| GMV-W840WM | Φ38.1 | Φ22.2 |
| GMV-W895WM | Φ38.1 | Φ22.2 |
| GMV-W950WM | Φ38.1 | Φ22.2 |
| GMV-W1005WM | Φ41.3 | Φ22.2 |
| GMV-W1064WM | Φ41.3 | Φ22.2 |
| GMV-W1120WM | Φ41.3 | Φ22.2 |
| GMV-W1175WM | Φ41.3 | Φ22.2 |
| GMV-W1230WM | Φ41.3 | Φ22.2 |
| GMV-W1285WM | Φ41.3 | Φ22.2 |
| GMV-W1340WM | Φ44.5 | Φ22.2 |
② 如果室内机距离其近的分歧管长度大于 10m 时,额定容量 5.0kW 的及以下内机液管应加大一号。
GMV HR 热回收多联空调机组
L12: 一分歧管至远室内机距离;
L11:一分歧管至近室内机距离
室内分歧管的等效距离为 0.5m。
注意:
① 正常条件下,室内机一分歧管至远内机的管长为 40m,当均满足以下条件时,可达到 90m。
1) 总配管实际长度 L1+L2×2+L3×2+L4×2+…+L10×2+a11+a12+…+d21+d22 ≤ 1000m;
2)各个室内机距离近的分歧管距离 a11,a12,b11,b21,b22,b31,c11,d11,d21,d22 ≤ 40m;
3)距离室内一分歧管远内机与近内机管长差 L12-L11 ≤ 40m。
② 室外机距离室内机一分歧管的主管******距离≥ 90m 时,则主管的高压气管、气管和液管均应按下表调整管径。
③ 如果室内机距离其近的分歧管长度大于 10m 时,内机液管管径小于等于 6.35mm 的应加大一号。
◆ 侧出风室内外机连接方式
GMV ES 侧出风直流变频多联机
GMV-80WL/B1、GMV-100WL/B1、GMV-112WL/B1、GMV-120WL/B1 配管参数见下表:
GMV-140WL/B2、GMV-140WL/BS、GMV-160WL/B2、GMV-160WL/BS、GMV-180WL/B、GMV-180WL/BS、
GMV-200WL/B、GMV-224WL/B、GMV-250WL/B、GMV-280WL/B、GMV-310WL/B、GMV-335WL/B 机组配管参数
见下表:GMV S 多联式空调机组
GMV-250WL/L 机组配管参数见下表:
3、配管选择
◆ 上出风外机
(1)多模块连接时,室外机安装顺序按照容量大小排序,必需满足:室外机 4 ≥室外机 3 ≥室外机 2 ≥室外机 1。
(2)室外机与室外机分歧管间的配管“A”。
根据室外机分歧管上游连接的室外机容量选择,按下表选择管径。
(3)室外机分歧管间的配管“B”,室外机至室内分歧管的配管“C”。
根据室外机分歧管上游连接的所有室外机容量总和选择。
(4)室内侧分歧管间的配管“D”。
室内机间的分歧管间的配管尺寸根据下游内机总容量的大小选择。
(5)室内分歧管至室内机间的配管“E”。
室内机分歧管与室内机间配管尺寸保持与室内机配管尺寸一致。
(6)室外模块间分歧管“①”的选择

(7)室内侧分歧管“②”的选择
室内机间的分歧管选择根据下游内机总容量的大小按下表选择。
GMV HR 热回收多联空调机组
注意:
多模块连接时,室外机安装顺序按照容量大小排序,必需满足:室外机 3 ≥室外机 2 ≥室外机 1。
(1)各模块至室外机间的分歧管配管 ( 图中“M1、M2、M3”部分 ) 尺寸按基础模块室外机的接管尺寸选择。
| 基础模块 | 低压气管(mm) | 液管(mm) |
| GMV-Q252WM/E | Φ19.05 | Φ9.52 |
| GMV-Q280WM/E | Φ22.2 | Φ9.52 |
| GMV-Q335WM/E | Φ25.4 | Φ12.7 |
| GMV-Q400WM/E | Φ25.4 | Φ12.7 |
| GMV-Q450WM/E | Φ28.6 | Φ12.7 |
GMV ES 侧出风直流变频多联机
| 基础模块 | 气管 (mm) | 液管 (mm) |
| GMV-80WL/B1 | Φ15.9 | Φ9.52 |
| GMV-100WL/B1 | Φ15.9 | Φ9.52 |
| GMV-112WL/B1 | Φ15.9 | Φ9.52 |
| GMV-120WL/B1 | Φ15.9 | Φ9.52 |
| GMV-140WL/B2 | Φ15.9 | Φ9.52 |
| GMV-160WL/B2 | Φ19.05 | Φ9.52 |
| GMV-180WL/B | Φ19.05 | Φ9.52 |
| GMV-140WL/BS | Φ15.9 | Φ9.52 |
| GMV-160WL/BS | Φ19.05 | Φ9.52 |
| GMV-180WL/BS | Φ19.05 | Φ9.52 |
| GMV-200WL/B | Φ19.05 | Φ9.52 |
| GMV-224WL/B | Φ19.05 | Φ9.52 |
| GMV-250WL/B | Φ19.05 | Φ9.52 |
| GMV-280WL/B | Φ22.4 | Φ9.52 |
| GMV-310WL/B | Φ25.4 | Φ12.7 |
| GMV-335WL/B | Φ25.4 | Φ12.7 |
GMV ES 侧出风直流变频多联机
① GMV-80WL/B1、GMV-100WL/B1、GMV-112WL/B1、GMV-120WL/B1 机型液管总长 20m 无需追加冷媒。
② GMV-140WL/B2、GMV-160WL/B2、GMV-180WL/B、GMV-140WL/BS、GMV-160WL/BS、GMV-180WL/BS 机型液管总长 30m 无需追加冷媒。
保证系统不泄漏后,在压缩机没有工作时,首先从室外机液管阀门注入口处向机组追加充注规定量的 R410A 制冷剂直到充注到需要量为止。当发现由于管内压力上升而不能较快充注到所需要补充的制冷剂量时,可以将机组置于制冷开机状态,从外机低压检修口处进行制冷剂充注。
四、产品电气安装
电气安装注意事项
(1) 按国家布线规则进行安装,所有提供的零部件、材料、电气作业都必须符合当地法规。
(2) 必须使用空调机组专用电源,并且电源规格必须与机组额定电源一致。
(3) 电源线必须可靠固定,以免接线端子受力。请不要用力拉扯电源线。
(4) 电源线线径应足够大,电源线和连接线损坏必须用专用的电缆线来更换。
(5) 所有电气安装务必由专业人士按当地法律、规章和对应说明书进行。
(6) 机组必须可靠接地,需符合当地国家的相关要求。
(7) 必须安装可切断整个系统电源的断路器和漏电开关(单台机组需配 30mA 的漏电开关)。
(8) 断路器应同时具有磁脱扣和热脱扣功能,以保证短路和过载都得到保护,应选用“D”型断路器。
(9) 现场接线时请以机身所贴线路图为准。
(10) 室内外机组之间的配线,须使用规定的电线正确连接,并使接线端子不直接受到外力的影响确实固定好。连接或固定不好,可能引起火灾事故。
(11) 电线中间不许接驳。当连接电线长度不够时,请联系指定服务店重新配备一条长度足够的专用电线。
GMV6 人工智能多联机
| 型号 | 各组合模块断 路器容量(A) | 接地线小截面积 (mm2 ) |
| GMV-252WM/X | 20 | 2.5 |
| GMV-280WM/X | 25 | 2.5 |
| GMV-335WM/X | 25 | 4.0 |
| GMV-400WM/X | 32 | 4.0 |
| GMV-450WM/X | 32 | 4.0 |
| GMV-504WM/X | 40 | 6.0 |
| GMV-560WM/X | 40 | 6.0 |
| GMV-615WM/X | 50 | 10.0 |
| GMV-680WM/X | 50 | 10.0 |
| GMV-735WM/X | 25+32 | 4.0+4.0 |
| GMV-785WM/X | 25+32 | 4.0+4.0 |
| GMV-839WM/X | 25+40 | 4.0+6.0 |
| GMV-895WM/X | 25+50 | 2.5+10.0 |
| GMV-950WM/X | 25+50 | 4.0+10.0 |
| GMV-1015WM/X | 32+50 | 4.0+10.0 |
| GMV-1064WM/X | 40+40 | 6.0+6.0 |
| GMV-1119WM/X | 40+50 | 6.0+10.0 |
| GMV-1175WM/X | 40+50 | 6.0+10.0 |
| GMV-1230WM/X | 50+50 | 10.0+10.0 |
| GMV-1295WM/X | 50+50 | 10.0+10.0 |
| GMV-1360WM/X | 50+50 | 10.0+10.0 |
| GMV-1399WM/X | 25+40+40 | 4.0+6.0+6.0 |
| GMV-1455WM/X | 25+40+50 | 2.5+6.0+10.0 |
| GMV-1510WM/X | 25+50+50 | 2.5+10.0+10.0 |
| GMV-1565WM/X | 25+50+50 | 4.0+10.0+10.0 |
| GMV-1623WM/X | 40+40+50 | 6.0+6.0+10.0 |
| GMV-1679WM/X | 40+40+50 | 6.0+6.0+10.0 |
| GMV-1734WM/X | 40+50+50 | 6.0+10.0+10.0 |
| GMV-1790WM/X | 40+50+50 | 6.0+10.0+10.0 |
| GMV-1845WM/X | 50+50+50 | |
| GMV-1910WM/X | 50+50+50 | 10.0+10.0+10.0 |
| GMV-1975WM/X | 50+50+50 | 10.0+10.0+10.0 |
| GMV-2040WM/X | 50+50+50 | 4.0+6.0+10.0+10.0 |
| GMV-2069WM/X | 25+40+50+50 | 4.0+6.0+6.0+10.0 |
| GMV-2129WM/X | 32+40+40+50 | 4.0+6.0+10.0+10.0 |
| GMV-2190WM/X | 32+40+50+50 | 4.0+10.0+10.0+10.0 |
| GMV-2245WM/X | 32+50+50+50 | 6.0+6.0+6.0+10.0 |
| GMV-2295WM/X | 40+40+40+50 | 6.0+6.0+10.0+10.0 |
| GMV-2350WM/X | 40+40+50+50 | 6.0+10.0+10.0+10.0 |
| GMV-2414WM/X | 40+50+50+50 | 6.0+10.0+10.0+10.0 |
| GMV-2470WM/X | 40+50+50+50 | 10.0+10.0+10.0+10.0 |
| GMV-2525WM/X | 50+50+50+50 | 10.0+10.0+10.0+10.0 |
| GMV-2590WM/X | 50+50+50+50 | 10.0+10.0+10.0+10.0 |
| GMV-2655WM/X | 50+50+50+50 | 10.0+10.0+10.0+10.0 |
| GMV-2720WM/X | 50+50+50+50 | 10.0+10.0+10.0+10.0 |
GMV ES 上出风直流变频多联空调机组
| 机型 | 总断路器容量 (A) | 接地线小截面积 (mm²) |
| GMV-250W/A1 | 20 | 2.5 |
| GMV-300W/A1 | 25 | 2.5 |
| GMV-350W/A1 | 32 | 4.0 |
| GMV-400W/A | 32 | 4.0 |
| GMV-450W/A | 40 | 6.0 |
| GMV-504W/A1 | 50 | 10 |
| GMV-560W/A1 | 63 | 10 |
| GMV-615W/A1 | 63 | 10 |
| GMV-730W/A1 | 63 | 16.0 |
| GMV-785W/A1 | 63 | 16.0 |
| GMV-850W/A1 | 80 | 16.0 |
| GMV-900W/A1 | 80 | 16.0 |
GMV ES 侧出风直流变频多联机
| 机型 | 断路器容量 (A) | 接地线根数 × 小截 面积(mm2 ) |
| GMV-80WL/B1 | 25 | 1×2.5 |
| GMV-100WL/B1 | 25 | 1×2.5 |
| GMV-112WL/B1 | 25 | 1×2.5 |
| GMV-120WL/B1 | 32 | 1×2.5 |
| GMV-140WL/B2 | 32 | 1×4.0 |
| GMV-160WL/B2 | 40 | 1×6.0 |
| GMV-180WL/B | 40 | 1×6.0 |
| GMV-140WL/BS | 16 | 1×2.5 |
| GMV-160WL/BS | 16 | 1×2.5 |
GMV-224WL/B
| GMV-180WL/BS | 16 | 1×2.5 |
| GMV-200WL/B | 20 | 1×2.5 |
| 20 | 1×2.5 | |
| GMV-250WL/B | 25 | 1×2.5 |
| GMV-280WL/B | 25 | 1×2.5 |
| GMV-310WL/B | 32 | 1×2.5 |
| GMV-335WL/B | 32 | 1×2.5 |
GMV HR 热回收多联空调机组
| 机型 | 各组合模块断路器 容量(A) | 接地线小截面积 (mm²) |
| GMV-Q252WM/E | 25 | 4.0+6.0 |
| GMV-Q280WM/E | 25 | 4.0+6.0 |
| GMV-Q335WM/E | 32 | 6.0+6.0 |
| GMV-Q400WM/E | 40 | 6.0+6.0 |
| GMV-Q450WM/E | 40 | 4.0+4.0+6.0 |
| GMV-Q504WM/E | 25+25 | 4.0+4.0+6.0 |
| GMV-Q560WM/E | 25+25 | 4.0+4.0+6.0 |
| GMV-Q615WM/E | 25+32 | 4.0+6.0+6.0 |
| GMV-Q680WM/E | 25+40 | 4.0+6.0+6.0 |
| GMV-Q730WM/E | 25+40 | 4.0+6.0+6.0 |
| GMV-Q785WM/E | 32+40 | 6.0+6.0+6.0 |
| GMV-Q850WM/E | 40+40 | 6.0+6.0+6.0 |
| GMV-Q900WM/E | 40+40 | 4.0+4.0+6.0+6.0 |
| GMV-Q960WM/E | 25+25+40 | 4.0+4.0+6.0+6.0 |
| GMV-Q1010WM/E | 25+25+40 | 4.0+4.0+6.0+6.0 |
| GMV-Q1065WM/E | 25+32+40 | 4.0+6.0+6.0+6.0 |
| GMV-Q1130WM/E | 25+40+40 | 4.0+6.0+6.0+6.0 |
| GMV-Q1180WM/E | 25+40+40 | 4.0+6.0+6.0+6.0 |
| GMV-Q1235WM/E | 32+40+40 | 6.0+6.0+6.0+6.0 |
| GMV-Q1300WM/E | 40+40+40 | 6.0+6.0+6.0+6.0 |
| GMV-Q1350WM/E | 40+40+40 | 6.0+6.0+6.0 |
| GMV-Q1410WM/E | 25+25+40+40 | 6.0+6.0+6.0 |
| GMV-Q1460WM/E | 25+25+40+40 | 6.0+6.0+6.0 |
| GMV-Q1515WM/E | 25+32+40+40 | 4.0+4.0+6.0+6.0 |
| GMV-Q1580WM/E | 32+40+40+40 | 4.0+4.0+6.0+6.0 |
| GMV-Q1630WM/E | 32+40+40+40 | 4.0+4.0+6.0+6.0 |
| GMV-Q1685WM/E | 32+40+40+40 | 4.0+6.0+6.0+6.0 |
| GMV-Q1750WM/E | 40+40+40+40 | 4.0+6.0+6.0+6.0 |
| GMV-Q1800WM/E | 40+40+40+40 | 6.0+6.0+6.0+6.0 |
光伏直驱变频多联空调机组室外机
| 机型 | 各组合模块断路器 容量(A) | 接地线小截面积 (mm²) |
| GMV-Y252WM/C | 40+40 | 6 |
| GMV-Y280WM/C | 40+40 | 6 |
| GMV-Y335WM/C | 40+40 | 6 |
| GMV-Y504WM/C | 40+40+40 | 6+6 |
| GMV-Y560WM/C | 40+40+40 | 6+6 |
| GMV-Y615WM/C | 40+40+40 | |
| GMV-Y670WM/C | 40+40+40 | 6+6 |
| GMV-Y784WM/C | 40+40+40 | 6+6+6 |
| GMV-Y840WM/C | 40+40+40+40 | 6+6+6 |
| GMV-Y895WM/C | 40+40+40+40 | 6+6+6 |
| GMV-Y950WM/C | 40+40+40+40 | 6+6+6 |
| GMV-Y1005WM/C | 40+40+40+40 | 6+6+6 |
| GMV-Y1092WM/C | 40+40+40+40 | 6+6+6+6 |
| GMV-Y1120WM/C | 40+40+40+40 | 6+6+6+6 |
| GMV-Y1175WM/C | 40+40+40+40 | 6+6+6+6 |
| GMV-Y1230WM/C | 40+40+40+40 | 6+6+6+6 |
| GMV-Y1285WM/C | 40+40+40+40 | 6+6+6+6 |
| GMV-Y1340WM/C | 40+40+40+40 | 6+6+6+6 |
| 机型 | 各组合模块断路器容量 | 组合方式 |
| GMV-Y252WM/C | - | - |
| GMV-Y280WM/C | - | - |
| GMV-Y335WM/C | - | - |
| GMV-Y504WM/C | 20+20 | GMV-Y252WM/C +GMV-Y252WM/C |
| GMV-Y560WM/C | 20+20 | GMV-Y280WM/C +GMV-Y280WM/C |
| GMV-Y615WM/C | 20+20 | GMV-Y280WM/C +GMV-Y335WM/C |
| GMV-Y670WM/C | 20+20 | GMV-Y335WM/C +GMV-Y335WM/C |
| GMV-Y784WM/C | 20+20+20 | GMV-Y252WM/C +GMV-Y252WM/C +GMV-Y280WM/C |
| GMV-Y840WM/C | 20+20+20 | GMV-Y280WM/C +GMV-Y280WM/C +GMV-Y280WM/C |
| GMV-Y895WM/C | 20+20+20 | GMV-Y280WM/C +GMV-Y280WM/C +GMV-Y335WM/C |
| GMV-Y950WM/C | 20+20+20 | GMV-Y280WM/C +GMV-Y335WM/C +GMV-Y335WM/C |
| GMV-Y1005WM/C | 20+20+20 | GMV-Y335WM/C +GMV-Y335WM/C +GMV-Y335WM/C |
| GMV-Y1092WM/C | 20+20+20+20 | GMV-Y252WM/C +GMV-Y280WM/C +GMV-Y280WM/C +GMV-Y280WM/C |
| GMV-Y1120WM/C | 20+20+20+20 | GMV-Y280WM/C +GMV-Y280WM/C +GMV-Y280WM/C +GMV-Y280WM/C |
| GMV-Y1175WM/C | 20+20+20+20 | GMV-Y280WM/C +GMV-Y280WM/C +GMV-Y280WM/C +GMV-Y335WM/C |
| GMV-Y1230WM/C | 20+20+20+20 | GMV-Y280WM/C +GMV-Y280WM/C +GMV-Y335WM/C +GMV-Y335WM/C |
| GMV-Y1285WM/C | 20+20+20+20 | GMV-Y280WM/C +GMV-Y335WM/C +GMV-Y335WM/C +GMV-Y335WM/C |
| GMV-Y1340WM/C | 20+20+20+20 | GMV-Y335WM/C +GMV-Y335WM/C +GMV-Y335WM/C +GMV-Y335WM/C |
GMV Z 直流电源变频多联空调机组
| 机型 | 各组合模块直流 断路器容量(A) | 接地线小截面积 (mm²) |
| GMV-280WM/C(Z) | 25 | 2.5 |
| GMV-335WM/C(Z) | 25 | 2.5 |
| GMV-560WM/C(Z) | 25+25 | 2.5+2.5 |
| GMV-615WM/C(Z) | 25+25 | 2.5+2.5 |
| GMV-670WM/C(Z) | 25+25 | 2.5+2.5 |
| GMV-840WM/C(Z) | 25+25+25 | 2.5+2.5+2.5 |
| GMV-895WM/C(Z) | 25+25+25 | 2.5+2.5+2.5 |
| GMV-950WM/C(Z) | 25+25+25 | 2.5+2.5+2.5 |
| GMV-1005WM/C(Z) | 25+25+25 | 2.5+2.5+2.5 |
| GMV-1120WM/C(Z) | 25+25+25+25 | 2.5+2.5+2.5+2.5 |
| GMV-1175WM/C(Z) | 25+25+25+25 | 2.5+2.5+2.5+2.5 |
| GMV-1230WM/C(Z) | 25+25+25+25 | 2.5+2.5+2.5+2.5 |
| GMV-1285WM/C(Z) | 25+25+25+25 | 2.5+2.5+2.5+2.5 |
| GMV-1340WM/C(Z) | 25+25+25+25 | 2.5+2.5+2.5+2.5 |
GMV Water 水源热泵直流变频多联空调机组
| 机型 | 各组合模块断 路器容量(A) | 总电源线径 (mm²) |
| GMV-W224WM | 20 | 2.5 |
| GMV-W252WM | 20 | 2.5 |
| GMV-W280WM | 25 | 2.5 |
| GMV-W335WM | 25 | 2.5 |
| GMV-W448WM | 20+20 | 6 |
| GMV-W504WM | 20+25 | 6 |
| GMV-W560WM | 25+25 | 6 |
| GMV-W615WM | 25+25 | 6 |
| GMV-W670WM | 25+25 | 6 |
| GMV-W728WM | 20+20+20 | 10 |
| GMV-W784WM | 20+20+25 | 10 |
| GMV-W840WM | 25+25+25 | 10 |
| GMV-W895WM | 25+25+25 | 16 |
| GMV-W950WM | 25+25+25 | 16 |
| GMV-W1005WM | 25+25+25 | 16 |
| GMV-W1064WM | 20+25+25+25 | 16 |
| GMV-W1120WM | 20+25+25+25 | 16 |
| GMV-W1175WM | 20+25+25+25 | 16 |
| GMV-W1230WM | 20+25+25+25 | 16 |
| GMV-W1285WM | 20+25+25+25 | 16 |
| GMV-W1340WM | 20+25+25+25 | 16 |
以上是武汉格力中央空调提供的格力GMV 商用多联机工程设计及安装参数

咨询热线: